
程力牌无人机反制车采用猛士MS600双排底盘改装而成,改装后可承载9人(含驾驶员),车辆采用6.7L柴油发动机,扭矩高达1050N.m,搭载6挡自动变速箱,整车总质量5900kg,车辆涉水深度850mm,垂直越障高度≥400mm,越壕宽度≥700mm,**爬坡度≥60%,**小离地间隙370mm(空载)。整车配备有无人机察打一体反制系统、**示系统、自救脱困系统、监控图传系统、通讯系统等、供配电系统、照明系统等。


外观顶部俯视效果图

内部布局总览效果图

前排驾驶区效果图
底盘采用东风猛士MS600双排底盘,底盘延续无畏艰难、勇于探索的**车精神,传承征服挑战、全域到达的**车基因,精心调教的驾乘舒适性,历经高温、高寒、高原极限环境下的严苛试验,全面继承了东风猛士**车的越野机动性和改装适应性。
底盘技术参数
驱动方式 | 全时四驱 | 动力装置位置/布置 | 前置/纵置 |
整车总质量 | 5900kg | 底盘尺寸 | 5970*2160*2155 |
轴距 | 3700mm | **小的离地间隙 | 340(满载)/370(空载) |
接近角 | 33° | 离去角 | 32°(空载) |
纵向通过角 | 25(空载)/22.5(满载) | **车速 | ≥140km/h |
**爬坡度 | ≥60% | **小转弯直径 | ≤16.5m |
涉水深度 | 850mm | 垂直越障高度 | ≥400 |
越壕高度 | ≥700 | 1挡**稳定车速 | 3km/h |
发动机型号 | 东风康明斯增压柴油发动机D6.7NS6B320高压共轨、压燃、直喷、四冲程、直列6缸 | 发动机排量 | 6.7L |
排放 | 国六 | 额定功率 | 231kW |
**扭矩 | 1050N.m | 变速箱 | 6挡自动 |
该系统主要包括无线电处理单元、天线阵列、测向天线、指控终端等,
4.2.1.实时监测及报**
4.2.2.无人机精准识别
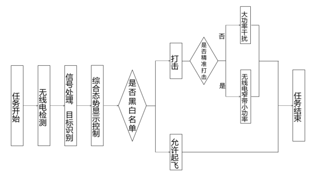
4.2.3.黑白名单、精准打击功能
4.2.4.无人值守功能
4.2.5.定位及自动校北功能
4.2.6.日志记录功能
4.2.7.故障自检提示功能
4.2.8.智能管控平台
4.3.工作原理
1、认知无线电协议逆向解析技术

4.3.1.无线信号机器学习
通过神经网络来广泛提取信号特征,以达到识别无人机信号,ID等功能,不依赖于发射信号的特殊设计,能够提取并加以利用的信号特征范围更大。

1、技术**性
4.4.1.一体化设计与集中管控
系统集目标探测、目标识别、跟踪定位、干扰处置等多项功能于一体,集成度高,便于指挥**。
4.4.2.无源探测
4.4.3.精准管控、绿色高效
4.4.4.智能化、自动化、操作简单
4.4.5.兼容可拓展
4.4.6.全时段、全方位工作能力
4.5.参数指标
5.车辆详细配置
序号 | 功能分类 | 设备名称 | 数量 | 参数说明 | |
1 | 承载底盘 | 东风猛士MS600 | 1 | 台 | 东风猛士MS600,全时四驱4×4,排量6.7L,进气方式:涡轮增压,直列六缸,柴油国六,发动机功率231kW,**扭矩1050N.m,6挡自动变速箱,**总质量5900kg,轴距3700mm,**车速≥140km/h。 |
2 | 车身改制 | 车体骨架加强及预埋 | 1 | 套 | 程力、定制,车体局部加强及预埋,保证车身强度。 |
尾厢 | 1 | 套 | 程力、定制,与原车身造型、弧度高度锲合,保证美观性、实用性。 | ||
车体夹层 | 1 | 套 | 程力、定制,夹层聚胺脂发泡,隔音隔热。 | ||
尾门 | 1 | 套 | 程力、定制,平开式尾门,带窗,加强型铰链,带门锁等配件。 | ||
天幕 | 1 | 套 | 程力、定制,含遮阳帘,车内更加明亮且可观察高处**情。 | ||
遮阳帽檐 | 1 | 套 | 程力、定制,激光切割,涵道设计。 | ||
前后拖钩 | 4 | 套 | 程力、定制,高强度配做。 | ||
前护杠 | 1 | 套 | 程力、定制,高强度配做前护杠,激光切割,工装成型。 | ||
后护杠 | 1 | 套 | 程力、定制,高强度配做后护杠,激光切割,工装成型。 | ||
侧上车踏步 | 2 | 套 | 程力、定制,左右分别安装踏步,脚踏处防滑处理。 | ||
后上车踏步 | 1 | 套 | 程力、定制,尾门安装踏步,脚踏处防滑处理。 | ||
侧窗 | 2 | 套 | 程力、定制,尾厢两侧车窗玻璃。 | ||
车外扶手 | 2 | 套 | 程力、定制,无缝管焊接,与车身螺栓固定。 | ||
备胎支架 | 1 | 套 | 程力、定制,高强度金属焊接支架,加强型支架,安装于尾门。 | ||
倒伏机构 | 1 | 套 | 煜轩、定制,天线倒伏机构 | ||
玻璃膜 | 1 | 套 | 程力、定制,前风挡浅色玻璃膜,其于玻璃深色玻璃膜。 | ||
3 | 内饰改制 | 尾厢内饰 | 1 | 套 | 程力、定制,尾厢内饰与原车内饰色调一致。 |
地板改制 | 1 | 套 | 程力、定制,防滑耐磨地板革。 | ||
中置蒸发器 | 1 | 套 | 程力、定制,冷风蒸发器及出风口。 | ||
后排座椅 | 2 | 套 | 程力、定制,单人折叠座椅,座垫90度上翻,皮革软包,配安全带。 | ||
4 | 外观制式 | 外观喷涂 | 1 | 套 | 程力、定制,特**制式喷涂。 |
外观标识 | 1 | 套 | 程力、定制,特**制式外观,**徽、贴字。 | ||
5 | 照明系统 | 侧照明灯 | 2 | 只 | 程力、定制,LED长条形照明灯,位于车身两侧上方。 |
前探照灯 | 4 | 只 | 开腾、定制,高亮度LED照明灯。 | ||
搜索照明灯 | 2 | 套 | 程力、定制,光源功率(HID):55W;遥控距离50m;调节旋转角度:上下方向:0~180度,水平方向:360度;照射距离:1200m。 | ||
室内照明灯 | 1 | 套 | 程力、定制,LED照明灯。 | ||
6 | 供配电系统 | **线束 | 1 | 套 | 程力、定制,国标布线含电缆桥架、阻燃橡套线缆、专用接头。 |
**开关 | 1 | 套 | 程力、定制,含漏电保护器、电器**开关等。 | ||
取力发电机 | 1 | 套 | 丹纳瓦、DY7500-Z31,发电机持续功率:7.5kW | ||
发电机安装调试 | 1 | 套 | 程力、定制,取力发电机安装及调试 | ||
蓄电池 | 2 | 块 | 奥冠、6-GFM-100,12V100AH免维护蓄电池。 | ||
双电池隔离器 | 1 | 套 | 程力、定制,**蓄电池充放电。 | ||
220V插座 | 1 | 套 | 程力、定制,220V五孔插座,数量根据实际需要确定。 | ||
7 | 办公系统 | 工控机 | 1 | 套 | 程力、定制,Intel I7处理器11代,内存16G,128+1T硬盘,4G独显,含键鼠套装 |
显示器 | 1 | 套 | 戴尔、SE2225H,21.5寸高清显示器 | ||
5G无线路由器 | 1 | 台 | 映翰通、ER805,5G双卡全网通,是一款带无线局域网WIFI,1个WAN口,4个以太网口RJ45接口,工业级设计的无线网关 | ||
8口千兆交换机 | 1 | 台 | 普联、TL-SG1008D,8口千兆交换机,电压12V | ||
8 | 广播系统 | 音箱 | 1 | 台 | 漫步者、 R18T,2.0声道 木质多媒体音箱 |
9 | 监控系统 | T型云台一体摄像机 | 2 | 套 | 明景、MG-TC26M20-R-NHGT,车载电源电压输入范围:DC10.5V~DC18V;水平360度连续旋转,垂直90度,自动翻转;图像分辨率,**支持1080P,1920(H)×1080(V)30fps。 |
室内半球摄像机 | 1 | 套 | 海康、AE-VC229I-IS(RJ45)(国内标配),200万像素数字高清半球高清摄像机,1、2.7英寸CMOS;**红外距离10米,带拾音器接口。 | ||
监控显示器 | 1 | 套 | 程力、定制,监控显示器。 | ||
三维键盘 | 1 | 套 | 信源视、XYS-3MK1,多功能迷你车载操作键盘。**多可以同时**99个球机或云台,32台录像机并且可以10台键盘并联使用。供电电压:9-12V;接口标准:RS485。 | ||
硬盘录像机 | 1 | 套 | 海康、定制,四路车载硬盘录像机,带1T监控硬盘 | ||
机柜 | 1 | 套 | 程力、定制,矩形管、1.5碳钢冷轧板及标准机柜条、拼焊,防锈处理,表面喷漆(黑) | ||
10 | 反制设备 | 无人机察打一体反制系统 | 1 | 套 | 潜盾W3520D |
11 | **示系统 | 红蓝长条** | 1 | 套 | 奥乐、定制,红蓝色长条爆闪灯,LED光源,安装于遮阳帽檐。 |
小型爆闪灯 | 10 | 只 | 奥乐、定制,红色蓝色各5只,小型LED爆闪灯。 | ||
**报器 | 1 | 个 | 奥乐、定制,分体式主机,含喊话功能,功率100W。 | ||
12 | 通讯系统 | 350兆车载台 | 1 | 套 | 350兆车载电台。品牌型号根据用户通讯平台确定。 |
13 | 拖车救援 | 电动绞盘 | 1 | 套 | 程力、定制,12000磅,28米钢丝绳,遥控、线控两种操控方式。 |
14 | 其他系统 | 灭火器 | 1 | 只 | 薪薪,2KG手提式干粉灭火器。 |
其他附件 | 1 | 套 | 程力、定制,标准件,固定件,装饰件等。 | ||
系统设备费用小计 | |||||
15 | 改装调试费 | 1 | 项 | ||
16 | 国税、地税 | 1 | 项 | ||
17 | 售后服务 | 1 | 项 | ||
18 | 利润 | 1 | 项 | ||
19 | 公告 | 1 | 项 | ||
20 | 运费 | 1 | 项 | ||
21 | 系统总价 | 1 | 辆 | ||

(1)汽车底盘和配套泵的维护保养按相应的使用说明书进行。
(2)车辆使用前应按汽车使用说明书的要求进行磨合。
(3)润滑系统保养:车辆每行驶5000km-10000km时就需清洗保养一次,在遇到发动机噪音过大,加速无力或水温过高时也需清洗保养一次。清洗发动机内部的油泥和其它积物,这样可以避免机油高温下的氧化稠化,能有效的减少发动机部件的磨损,从而延长发动机寿命,提高发动机动力。
(4)冷却系统保养:车辆在冬夏换季时应清洗保养一次,希望您正常行驶中每6个月至8个月清洗保养一次,或者遇水温过高、漏水、开锅时清洗保养一次。清除导致发动机过热的痕迹和水垢,防止有害的腐蚀发生,避免并制止密封件和水箱的渗漏,彻底更换旧的冷却液。
(5)燃油系统保养:车辆每行驶800km-1000km时需清洗保养1次,或当你发觉引擎喘抖,迟滞和加速不良,冒黑烟,无力、费油时清洗保养1次。要清除系统内部的胶质和积碳,防止有害的腐蚀发生,避免并制止密封件和水箱的渗漏,彻底更换旧的冷却液。
(6)变速箱保养:车辆每行驶800km-1000km时清洗保养一次,或遇变速箱打滑、水温偏高、换挡迟缓、系统渗漏时清洗保养一次。清除有害的油泥和漆膜沉积物,恢复密封垫和O型圈的弹性,使变速箱换档平顺,提高动力输出,彻底更换旧的自动变速箱油。
(7)动力转向系统保养:车辆每行驶1000km-2000km清洗需保养一次,或遇转向困难系统渗漏,更换动力转向机配件后,也须清洗保养一次。清除系统中有害的油泥、漆膜,清除低温时的转向困难,制止并预防动力转向液的渗漏,清除转向噪音,彻底更换旧的制动转向液。
(8)制动系统保养:车辆每行驶800km清洗保养一次,或遇ABS反应过早,过慢时清洗保养一次。清除系统中有害的油泥漆膜,清除超高温或超低温时工作失灵的危险,有效防止制动液变质过期,彻底更换旧的制动液。
(1)免费维修方案以及期限? 1、跟踪服务时间:终身; 2、在交客户使用之日起,在正常使用范围内,行驶10000公里内或一年内免费修理(不包括易损件和电器部分),超过一年,只收取零件费; 3、服务到达时间:省内,二十四小时内到达;其它地区,二十四小时内派出人员; 4、每年防汛期间按排工程技术人员定期或不定期走访做到有故障及时排除,无故障积极预防。
(2)免费后期配件供应价格方式? 1、方式:在所在地技术服务站统一供货,根据用户要求由厂方直接发货; 2、配件只收工本费,不加其他费用。
(3)售后服务方式? 底盘部分的维修可在用户使用地就近的服务站解决。分布地点、技术力量、联系方式,详见底盘《保养手册》。 专用装置部分的维修,可采用电话、传真的联系方式,供货方在接到用户电话后24-28小时派专业维修人员前往使用地解决。
(4)技术培训方案? 供货方负责在交车给用户使用前,在用户所在地免费培训设备使用人员,主要从驾驶员如何操作液压系统及专用装置方面进行熟悉该类车的基本原理和处理一般故障能力的培训。
(5)我们是外地的,能不能送车? 购车流程规定客户可以在网上订购,签订购车合同。预付定金。在规定时间内送车到客户指定地点,客户验车合格付全款。
(6)到厂自提车时间? 自提时间:周一至周日,08:00 - 19:00(部分自提点工作时间为9:00-18:00,如遇国家法定节假日,则以新闻发布放假时间为准,请大家届时关注)
(7)我们这里有没有销售点?想看车怎么办? 专用车不同于小轿车之类的在全国各地设立销售公司4S店,这是由专用车的特殊性决定的。利用现在发达的商务网络,客户只要来电来函下订单,按照购车流程进行购车,会在合同规定的时间范围内将车辆及车辆完整手续交到客户手上。我们将根据用户的实际需求,为每位用户打造高品质、个性化的专用车,欢迎您来实地考察生产实力及产品工艺,我们会为您提供优质的服务!